一文搞懂PID控制算法

简介: 一文搞懂PID控制算法

目录

1、PID算法概念


2、PID算法参数调试


1、PID算法概念

PID算法是工业应用中最广泛算法之一,在闭环系统的控制中,可自动对控制系统进行准确且迅速的校正。PID算法已经有100多年历史,在四轴飞行器,平衡小车、汽车定速巡航、温度控制器等场景均有应用。


之前做过循迹车项目,简单循迹摇摆幅度较大,效果如下所示:


image.png


PID算法优化后,循迹稳定性能较大提升,效果如下所示:


image.png


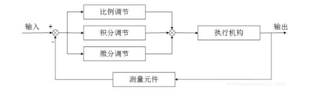
PID算法:就是“比例(proportional)、积分(integral)、微分(derivative)”,是一种常见的“保持稳定”控制算法。


常规的模拟PID控制系统原理框图如下所示:


image.png


因此可以得出e(t)和u(t)的关系:

image.png



其中:


Kp:比例增益,是调适参数;

Ki:积分增益,也是调适参数;

Kd:微分增益,也是调适参数;

e:误差=设定值(SP)- 回授值(PV);

t:目前时间。

数学公式可能比较枯燥,通过以下例子,了解PID算法的应用。


例如,使用控制器使一锅水的温度保持在50℃,小于50℃就让它加热,大于50度就断电不就行了?


image.png


没错,在要求不高的情况下,确实可以这么干,如果换一种说法,你就知道问题出在哪里了。


如果控制对象是一辆汽车呢?要是希望汽车的车速保持在50km/h不动,这种方法就存在问题了。


设想一下,假如汽车的定速巡航电脑在某一时间测到车速是45km/h,它立刻命令发动机:加速!


结果,发动机那边突然来了个100%全油门,嗡的一下汽车急加速到了60km/h,这时电脑又发出命令:刹车!结果乘客吐......


所以,在大多数场合中,用“开关量”来控制一个物理量就显得比较简单粗暴了,有时候是无法保持稳定的,因为单片机、传感器不是无限快的,采集、控制需要时间。


而且,控制对象具有惯性,比如将热水控制器拔掉,它的“余热”即热惯性可能还会使水温继续升高一小会。


此时就需要使用PID控制算法了。


image.png


接着咱再来详细了解PID控制算法的三个最基本的参数:Kp比例增益、Ki积分增益、Kd微分增益。


1、Kp比例增益


Kp比例控制考虑当前误差,误差值和一个正值的常数Kp(表示比例)相乘。需要控制的量,比如水温,有它现在的当前值,也有我们期望的目标值。


当两者差距不大时,就让加热器“轻轻地”加热一下。

要是因为某些原因,温度降低了很多,就让加热器“稍稍用力”加热一下。

要是当前温度比目标温度低得多,就让加热器“开足马力”加热,尽快让水温到达目标附近。

这就是P的作用,跟开关控制方法相比,是不是“温文尔雅”了很多。


实际写程序时,就让偏差(目标减去当前)与调节装置的“调节力度”,建立一个一次函数的关系,就可以实现最基本的“比例”控制了~


Kp越大,调节作用越激进,Kp调小会让调节作用更保守。


若你正在制作一个平衡车,有了P的作用,你会发现,平衡车在平衡角度附近来回“狂抖”,比较难稳住。


2、Kd微分增益


Kd微分控制考虑将来误差,计算误差的一阶导,并和一个正值的常数Kd相乘。


有了P的作用,不难发现,只有P好像不能让平衡车站起来,水温也控制得晃晃悠悠,好像整个系统不是特别稳定,总是在“抖动”。


image.png


设想有一个弹簧:现在在平衡位置上,拉它一下,然后松手,这时它会震荡起来,因为阻力很小,它可能会震荡很长时间,才会重新停在平衡位置。


请想象一下:要是把上图所示的系统浸没在水里,同样拉它一下 :这种情况下,重新停在平衡位置的时间就短得多。


此时需要一个控制作用,让被控制的物理量的“变化速度”趋于0,即类似于“阻尼”的作用。


因为,当比较接近目标时,P的控制作用就比较小了,越接近目标,P的作用越温柔,有很多内在的或者外部的因素,使控制量发生小范围的摆动。


D的作用就是让物理量的速度趋于0,只要什么时候,这个量具有了速度,D就向相反的方向用力,尽力刹住这个变化。


Kd参数越大,向速度相反方向刹车的力道就越强,如果是平衡小车,加上P和D两种控制作用,如果参数调节合适,它应该可以站起来了。


3、Ki积分增益


Ki积分控制考虑过去误差,将误差值过去一段时间和(误差和)乘以一个正值的常数Ki。


还是以热水为例,假如有个人把加热装置带到了非常冷的地方,开始烧水了,需要烧到50℃。


在P的作用下,水温慢慢升高,直到升高到45℃时,他发现了一个不好的事情:天气太冷,水散热的速度,和P控制的加热的速度相等了。


这可怎么办?


P兄这样想:我和目标已经很近了,只需要轻轻加热就可以了。

D兄这样想:加热和散热相等,温度没有波动,我好像不用调整什么。

于是,水温永远地停留在45℃,永远到不了50℃。


根据常识,我们知道,应该进一步增加加热的功率,可是增加多少该如何计算呢?


前辈科学家们想到的方法是真的巧妙,设置一个积分量,只要偏差存在,就不断地对偏差进行积分(累加),并反应在调节力度上。


这样一来,即使45℃和50℃相差不是太大,但是随着时间的推移,只要没达到目标温度,这个积分量就不断增加,系统就会慢慢意识到:还没有到达目标温度,该增加功率啦!


到了目标温度后,假设温度没有波动,积分值就不会再变动,这时,加热功率仍然等于散热功率,但是,温度是稳稳的50℃。


Ki的值越大,积分时乘的系数就越大,积分效果越明显,所以,I的作用就是,减小静态情况下的误差,让受控物理量尽可能接近目标值。


I在使用时还有个问题:需要设定积分限制,防止在刚开始加热时,就把积分量积得太大,难以控制。


2、PID算法参数调试

PID算法的参数调试是指通过调整控制参数(比例增益、积分增益/时间、微分增益/时间)让系统达到最佳的控制效果。


调试中稳定性(不会有发散性的震荡)是首要条件,此外,不同系统有不同的行为,不同的应用其需求也不同,而且这些需求还可能会互相冲突。


image.png


PID算法只有三个参数,在原理上容易说明,但PID算法参数调试是一个困难的工作,因为要符合一些特别的判据,而且PID控制有其限制存在。


1、稳定性


若PID算法控制器的参数未挑选妥当,其控制器输出可能是不稳定的,也就是其输出发散,过程中可能有震荡,也可能没有震荡,且其输出只受饱和或是机械损坏等原因所限制。不稳定一般是因为过大增益造成,特别是针对延迟时间很长的系统。


2、最佳性能


PID控制器的最佳性能可能和针对过程变化或是设定值变化有关,也会随应用而不同。


两个基本的需求是调整能力(regulation,干扰拒绝,使系统维持在设定值)及命令追随 (设定值变化下,控制器输出追随设定值的反应速度)。有关命令追随的一些判据包括有上升时间及整定时间。有些应用可能因为安全考量,不允许输出超过设定值,也有些应用要求在到达设定值过程中的能量可以最小化。


3、各调试方法对比


image.png


4、调整PID参数对系统的影响


image.png


拓展学习:


一文搞懂I2C通信


一文看懂Modbus协议


一文搞懂TCP的三次握手和四次挥手


一文搞懂三级管和场效应管驱动电路设计及使用


参考资料:


PID原理和参数调试


谁曾想,听了个故事秒懂了PID!


相关文章
|
13天前
|
传感器 算法
船舶运动控制,PID控制算法,反步积分控制器
船舶运动控制,PID控制算法,反步积分控制器
|
20天前
|
算法 机器人
基于SOA海鸥优化算法的PID控制器最优控制参数计算matlab仿真
本课题研究基于海鸥优化算法(SOA)优化PID控制器参数的方法,通过MATLAB仿真对比传统PID控制效果。利用SOA算法优化PID的kp、ki、kd参数,以积分绝对误差(IAE)为适应度函数,提升系统响应速度与稳定性。仿真结果表明,SOA优化的PID控制器在阶跃响应和误差控制方面均优于传统方法,具有更快的收敛速度和更强的全局寻优能力,适用于复杂系统的参数整定。
机器学习/深度学习 算法 自动驾驶
142 0
|
2月前
|
机器学习/深度学习 算法 机器人
基于蚁群优化算法的直流电机模糊PID控制(Matlab实现)
基于蚁群优化算法的直流电机模糊PID控制(Matlab实现)
|
8月前
|
算法 数据可视化 数据安全/隐私保护
一级倒立摆平衡控制系统MATLAB仿真,可显示倒立摆平衡动画,对比极点配置,线性二次型,PID,PI及PD五种算法
本课题基于MATLAB对一级倒立摆控制系统进行升级仿真,增加了PI、PD控制器,并对比了极点配置、线性二次型、PID、PI及PD五种算法的控制效果。通过GUI界面显示倒立摆动画和控制输出曲线,展示了不同控制器在偏转角和小车位移变化上的性能差异。理论部分介绍了倒立摆系统的力学模型,包括小车和杆的动力学方程。核心程序实现了不同控制算法的选择与仿真结果的可视化。
266 15
|
10月前
|
算法
基于GA遗传算法的PID控制器参数优化matlab建模与仿真
本项目基于遗传算法(GA)优化PID控制器参数,通过空间状态方程构建控制对象,自定义GA的选择、交叉、变异过程,以提高PID控制性能。与使用通用GA工具箱相比,此方法更灵活、针对性强。MATLAB2022A环境下测试,展示了GA优化前后PID控制效果的显著差异。核心代码实现了遗传算法的迭代优化过程,最终通过适应度函数评估并选择了最优PID参数,显著提升了系统响应速度和稳定性。
639 15
|
10月前
|
存储 算法
深入解析PID控制算法:从理论到实践的完整指南
前言 大家好,今天我们介绍一下经典控制理论中的PID控制算法,并着重讲解该算法的编码实现,为实现后续的倒立摆样例内容做准备。 众所周知,掌握了 PID ,就相当于进入了控制工程的大门,也能为更高阶的控制理论学习打下基础。 在很多的自动化控制领域。都会遇到PID控制算法,这种算法具有很好的控制模式,可以让系统具有很好的鲁棒性。 基本介绍 PID 深入理解 (1)闭环控制系统:讲解 PID 之前,我们先解释什么是闭环控制系统。简单说就是一个有输入有输出的系统,输入能影响输出。一般情况下,人们也称输出为反馈,因此也叫闭环反馈控制系统。比如恒温水池,输入就是加热功率,输出就是水温度;比如冷库,
1311 15
|
10月前
|
算法
基于大爆炸优化算法的PID控制器参数寻优matlab仿真
本研究基于大爆炸优化算法对PID控制器参数进行寻优,并通过Matlab仿真对比优化前后PID控制效果。使用MATLAB2022a实现核心程序,展示了算法迭代过程及最优PID参数的求解。大爆炸优化算法通过模拟宇宙大爆炸和大收缩过程,在搜索空间中迭代寻找全局最优解,特别适用于PID参数优化,提升控制系统性能。
|
12月前
|
算法
PID算法原理分析
【10月更文挑战第12天】PID控制方法从提出至今已有百余年历史,其由于结构简单、易于实现、鲁棒性好、可靠性高等特点,在机电、冶金、机械、化工等行业中应用广泛。
381 0
|
12月前
|
算法
PID算法原理分析及优化
【10月更文挑战第6天】PID控制方法从提出至今已有百余年历史,其由于结构简单、易于实现、鲁棒性好、可靠性高等特点,在机电、冶金、机械、化工等行业中应用广泛。
427 0

热门文章

最新文章