1.Cluster集群收缩概念
当项目压力承载力过高时,需要增加节点来提高负载,当项目压力不是很大时,也希望能够将集群收缩下来,给其他项目使用,这就要用到集群收缩了
集群收缩操作和集群扩容是一样的,只需要把方向反过来即可。
扩容的时候执行一次命令就可以实现槽位迁移成功,而收缩的时候有几个主节点就需要执行多少次,比如除去要下线的节点,还有3个主节点,那么就需要执行三次,填写迁移出槽位的数量也需要除以3,每个节点也需要平均分配。
收缩的时候首先要填写分出多少个槽位,然后填写要分给谁,最后填写从哪分出槽位,一般分多少个槽位,就需要看要下线的主机上有多少个槽位,然后除以集群主节点数,使每一个主机点分到的槽位都是相同的,填写要分配给谁的时候,第一次填写第一个主节点的ID,第二次填写第二个主节点的ID,最后填写提供槽位的节点ID,就是下线节点的ID号。
集群收缩扩容槽位的时候不会影响数据的使用。
集群收缩的源端就是要下线的主节点,目标端就是在线的主节点(分配给谁的节点)。
咱们要清楚一点,只有主节点是有槽位的,因此呢需要将主节点的槽位分配给其他主节点,当槽位清空后,这个主机节点就可以下线了
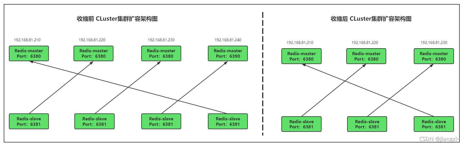
收缩集群前后对比图集群收缩操作步骤:
1.执行reshard命令将需要下线的主节点进行槽位分散。
2.有几个主节点就需要执行几次reshard命令,首先填写要分出的槽位数,然后填写分给谁,最后填写从哪里分。
3.当槽位分散完成后,要下线的主节点没有任何数据时,将节点从集群中删除。
集群信息
目前集群时四主四从共8个节点,我们需要将集群改为三主三从,收缩出两个节点给其他程序使用。
2.将6390主节点从集群中收缩
2.1.计算需要分给每一个节点的槽位数
可以看到6390节点上有4096个槽位,删除要下线的6390节点后,我们还有3个主节点,4096除3得到1365,分配槽位的时候给每个节点分配1365个槽位即可均匀。
2.2.分配1365个槽位给192.168.81.210的6380节点
我们需要将192.168.81.240的6390节点分出1365个槽位给192.168.81.210的6380节点。
只需要把What is the receiving node ID填写成192.168.81.210的6380节点ID即可,指的是分配出来的槽位要给谁。
然后source node填写192.168.81.240的6390节点的ID,这里指的是从哪个节点上分出1365个槽位,填写ID后,回车后会提示还要从哪个节点上分配槽位,因为只有6390需要分出槽位,所以在这里填写done,表示只有这个一个节点分出1365个槽位给其他节点。
[root@redis-1 /data/redis_cluster/redis-3.2.9/src]# ./redis-trib.rb reshard 192.168.81.210:6380 How many slots do you want to move (from 1 to 16384)? 1365 #分配出多少个槽位 What is the receiving node ID? 80e256579658eb256c5b710a3f82c439665794ba #将槽位分给那个节点 Please enter all the source node IDs. Type 'all' to use all the nodes as source nodes for the hash slots. Type 'done' once you entered all the source nodes IDs. Source node #1:6bee155f136f40e28e1f60c8ddec3b158cd8f8e8 #从哪个节点分出槽位 Source node #2:done Do you want to proceed with the proposed reshard plan (yes/no)? yes #输入yes继续
下面是收缩节点的过程截图。
数据迁移过程。
槽位分出迁移成功。
2.3.分配1365个槽位给192.168.81.220的6380节点
[root@redis-1 /data/redis_cluster/redis-3.2.9/src]# ./redis-trib.rb reshard 192.168.81.210:6380 How many slots do you want to move (from 1 to 16384)? 1365 #分配出多少个槽位 What is the receiving node ID? 10dc7f3f9a753140a8494adbbe5a13d0026451a1 #将槽位分给那个节点 Please enter all the source node IDs. Type 'all' to use all the nodes as source nodes for the hash slots. Type 'done' once you entered all the source nodes IDs. Source node #1:6bee155f136f40e28e1f60c8ddec3b158cd8f8e8 #从哪个节点分出槽位 Source node #2:done Do you want to proceed with the proposed reshard plan (yes/no)? yes #输入yes继续
收缩过程截图展示。
2.4.分配1365个槽位给192.168.81.230的6380节点
[root@redis-1 /data/redis_cluster/redis-3.2.9/src]# ./redis-trib.rb reshard 192.168.81.210:6380 How many slots do you want to move (from 1 to 16384)? 1366 #分配出多少个槽位 What is the receiving node ID? a4381138fdc142f18881b7b6ca8ae5b0d02a3228 #将槽位分给那个节点 Please enter all the source node IDs. Type 'all' to use all the nodes as source nodes for the hash slots. Type 'done' once you entered all the source nodes IDs. Source node #1:6bee155f136f40e28e1f60c8ddec3b158cd8f8e8 #从哪个节点分出槽位 Source node #2:done Do you want to proceed with the proposed reshard plan (yes/no)? yes #输入yes继续
收缩过程截图展示。
当最后一个节点迁移完数据后,6390主节点槽位数变为0。
2.5.查看当前集群槽位分配
槽位及数据已经从6390即将下线的主机迁移完毕,可以看下当前集群三个主节点的槽位数。
可以非常清楚的看到,现在每个主节点的槽位数为5461。
如果觉得槽位重新分配后顺序不太满意,那么在执行一下reshard,把其它节点的槽位都分给192.168.81.210的6380上,这样一来,210的6380拥有的槽位就是0-16383,然后在将210的槽位一个节点分给5461个,分完之后,各节点的顺序就一致了。
3.验证数据迁移过程是否导致数据异常
多开几个窗口,一个执行数据槽位迁移,一个不断创建key,一个查看key的创建进度,一个查看key的数据。
持续测试,发现没有任何数据异常,全部显示ok。
4.将下线的主节点从集群中删除
4.1.删除节点
使用redis-trib删除一个节点,如果这个节点存在复制关系,有节点在复制当前节点或者当前节点复制别的节点的数据,redis-trib会自动处理复制关系,然后将节点删除,节点删除后会把对应的进程也停止运行。
删除节点之前必须确保该节点没有任何槽位和数据,否则会删除失败。
命令:./redis-trib.rb del-node 节点IP:端口 ID
[root@redis-1 /data/redis_cluster/redis-3.2.9/src]# ./redis-trib.rb del-node 192.168.81.240:6390 6bee155f136f40e28e1f60c8ddec3b158cd8f8e8 >>> Removing node 6bee155f136f40e28e1f60c8ddec3b158cd8f8e8 from cluster 192.168.81.240:6390 >>> Sending CLUSTER FORGET messages to the cluster... >>> SHUTDOWN the node. [root@redis-1 /data/redis_cluster/redis-3.2.9/src]# ./redis-trib.rb del-node 192.168.81.240:6391 f6b9320dfbc929ad5a31cdb149360b0fd8de2e60 >>> Removing node f6b9320dfbc929ad5a31cdb149360b0fd8de2e60 from cluster 192.168.81.240:6391 >>> Sending CLUSTER FORGET messages to the cluster... >>> SHUTDOWN the node.
4.2.调整主从交叉复制
删掉192.168.81.240服务器上的两个redis节点后,192.168.81.210服务器上的6380就没有了复制关系,我们需要把192.168.81.230的6381节点复制192.168.81.210的6380节点。
[root@redis-1 ~]# redis-cli -h 192.168.81.230 -p 6381 192.168.81.230:6381> CLUSTER REPLICATE 80e256579658eb256c5b710a3f82c439665794ba OK
4.3.当节点存在数据无法删除
[root@redis-1 /data/redis_cluster/redis-3.2.9/src]# ./redis-trib.rb del-node 192.168.81.220:6380 10dc7f3f9a753140a8494adbbe5a13d0026451a1 >>> Removing node 10dc7f3f9a753140a8494adbbe5a13d0026451a1 from cluster 192.168.81.220:6380 [ERR] Node 192.168.81.220:6380 is not empty! Reshard data away and try again.
5.将下线主机清空集群信息
redis-trib虽然能够将节点在集群中删除,但是无法将其的集群信息清空,如果集群信息还有保留,那么该接地那就无法加入其它集群。
在下线的redis节点上使用cluster reset删除集群信息即可。
192.168.81.240:6390> CLUSTER reset OK




















