💥 💥 💞 💞 欢迎来到本博客 ❤️ ❤️ 💥 💥
🏆 博主优势: 🌞 🌞 🌞博客内容尽量做到思维缜密,逻辑清晰,为了方便读者。
⛳ 座右铭:行百里者,半于九十。
📋 📋 📋 本文目录如下: 🎁 🎁 🎁
目录
💥1 概述
📚2 运行结果
🎉3 文献来源
🌈4 Matlab代码、数据、文章讲解
💥1 概述
文献来源:
摘要:作为目前最有潜力的大规模商业化减碳手段之一,基于化学溶剂吸收的燃烧后碳捕集技术有望实现化石能源的清洁使用。在燃煤火电厂动态运行的基础上耦合碳捕集系统对于推动“碳中和”进程具有重要意义。但是,大多数研究没有考虑诸如用电价格波动和用电量的变化等因素对耦合碳捕集系统的电厂的影响。为此,该文在建立电厂与碳捕集装置协同调度模型的基础上,引入信息间隙决策理论(information gap decision theory, IGDT)以同时满足系统的鲁棒性和经济性要求,通过风险追求和风险规避2种决策角度得到不同的调度方案,为系统的动态运行提供指导性意见。该文首先构建了确定性电厂与碳捕集装置耦合调度模型;其次,针对实时市场中负荷需求的不确定性,通过引入信息间隙决策理论,得到不同风险态度下的不确定性电厂与碳捕集装置耦合调度模型,优化确定系统调度的决策方案;最后,通过算例分析得到持有不同风险态度下的电厂与碳捕集装置的调度方案,验证了模型的可靠性和有效性。
关键词:
碳捕集系统;电厂;优化调度;信息间隙决策理论;风险决策;
本文对于系统参与的市场进行一些假设以便简化计算。首先,发电厂的产电量可在日前电力市场进行交易[13,因此,发电厂将获得固定的电力合同收入和波动的日前市场收入。其次,电厂可以通过在碳市场交易碳排放配额以获得一定的经济效益[14]。如果电厂的碳排放量在额度内,多余的排放额可以进行交易。另外,碳捕集电厂系统也需满足一定的发电负荷需求,否则将面临政府的处罚,如果未满足该时刻的负荷需求,则需通过日前电力市场购电。
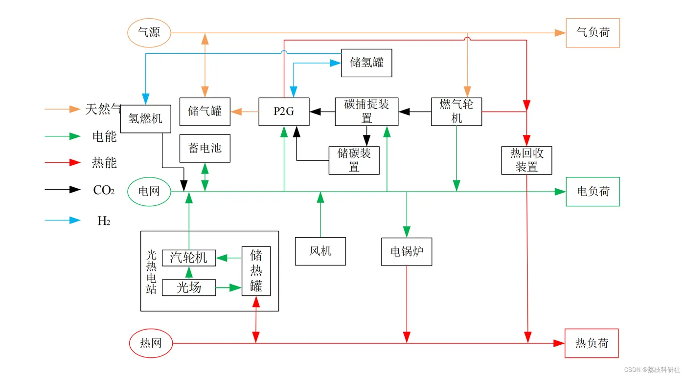
本文代码还包含光热电站模型,有需要学习光热电站的也可以考虑此代码,注释详细,模块清晰。重要的是,本代码还考虑了综合能源风光出力的不确定性,构建了基于信息间隙决策理论的综合能源系统优化调度模型,分析了IGDT鲁棒模型以及机会模型,且不确定参数可以自行调节,从而进行灵敏度分析!
近几十年来,随着能源的大量消耗,急剧增加的碳排放量对人类和社会的可持续发展构成了严重威胁。针对这一状况,我国在第75届联合国大会上提出要在2030年实现碳达峰,2060年实现碳中和的建设目标[1。在众多减碳方法中,碳捕集与封存技术是发展较成熟且较为可行的方法[2,而在碳捕集过程中,基于化学溶剂吸收的燃烧后碳捕集技术是实现工业大规模减碳的重要途径[3。火电厂作为工业二氧化碳(CO2)最重要的排放源之一,其运行和碳排放量会随着外部电力需求和电价的波动不断变化,但对此的研究较少。因此,在不同负荷波动下,综合电厂和碳捕集系统并开发具有灵活运行机制的系统调度方法被认为是解决这一问题的关键。
详细文章讲解见第4部分。
📚2 运行结果
这里仅展现部分结果图。
🎉3 文献来源
部分理论来源于网络,如有侵权请联系删除。
[1]于雪菲,张帅,刘琳琳等.基于信息间隙决策理论的碳捕集电厂调度[J].清华大学学报(自然科学版),2022,62(09):1467-1473.DOI:10.16511/j.cnki.qhdxxb.2022.26.008.








